
一汽发动机注水系统水箱温控技术专利;图片来源:网络
可是,为何要向发动机中注水呢?以博世所提供的这款水喷射系统(Water Injection System,简称为:WIS)为例。结构上,WIS其实就是在传统进气歧管中增加一个水喷射器,该喷射器先将水雾化并喷射到进气歧管与空气进行预混合,随后进入气缸,以降低气缸中油气混合气的温度,并有效提高爆震阈值、发动机压缩比,避免燃油的加浓喷射以及能够降低排气温度,进而提高燃烧效率。该工作模式被称为喷水助力Water Boost模式。

博世WIS系统结构示意图;图片来源:博世视频截图
就宝马汽车M4 GTS性能来看,其所搭载的3.0L双涡轮增压直列六缸发动机,最大输出功率可达500匹马力,峰值扭矩为600牛米,较普通版本M4所搭载发动机性能提高了8%,消耗减少了8%。宝马汽车M部门首席执行官Frank van Meel曾表示,使用发动机水喷射系统,车辆将至少增加50匹马力和50牛米扭矩的动力。

BMW M4 GTS发动机水喷射系统工作示意图;图片来源:BMW视频截图
基于WIS在宝马汽车M4 GTS上的优异表现,同年,现代汽车宣布与韩国科学技术院(KAIST)正式就高载荷条件下注水直喷技术对汽油发动机的影响展开研究。
近年来,随着油耗、排放法规的日益严苛,提升压缩比成为提高发动机热效率的重要技术措施,但压缩比越高,在大负荷工况下发生爆震的可能性也越大。由此来看,发动机喷水技术无疑是如今顺应政策、技术要求的不错选择。
既然这项技术这么好,为何迟迟未能普及?新技术难以普及往往受制于几方面,一是尚有弊端未能有效克服,二是成本过于高昂,往发动机中喷水显然也是如此。其中技术弊端之一便是该项技术中所用的水,在到达冰点以下就会结冰,这也就意味着这套系统无法在寒冷环境下有效工作,这使得喷水系统的工作温度范围大大受限,也不利于在高纬度寒冷区域使用发动机喷水技术。
对此,博世管理层成员Dr.Rolf Bulander曾表示,在这种情况下,发动机启动过程中不启用Water Boost模式,进入普通燃油模式,直至水箱完全解冻后才能使用。
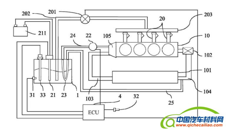
一汽申请的发明专利便是为解决这一困境,保证车辆在极冷环境下行驶,水箱内的水也不会结冰,从而拓展了发动机喷水系统使用的环境温度下限。据悉,该用于喷水发动机的水箱温度控制系统,包括水箱、加热模块、采集模块和控制模块,加热模块包括电加热单元和发动机冷却液加热单元,两者均用于对水箱内的水进行加热;采集模块能够用于采集水箱内的水温度、车辆所处的环境温度和发动机内的冷却液温度;控制模块其分别与加热模块和采集模块通讯连接,用于根据采集模块采集到的信息,以控制加热模块启动或停止。
当前,汽车电气化发展进程加快,越来越多主流整车企业及零部件企业减少在传统动力领域的研发投入。以通用汽车为例,2019年通用汽车集团负责全球电动化工作的副总裁Dan Nicholson透露,他所领导的8000人规模的研发团队,已从完全专注内燃机研发,到70%负责内燃机、30%负责电气化。如今,通用汽车研发团队中的人员比例已被反转了过来,仅有三成不到的研发人员还在专注内燃机研发。
一汽也同样如此,奔腾品牌方面,其在2019年新品牌战略发布一周年之际,发布了“B、E、S、T”四大产品系列,其中,“E”便是新能源汽车系列产品;红旗品牌方面,则是将投入1500亿资金用于新能源和智能网联技术研发及投资,并将研发人员增至5000人,全力研发新能源和智能网联技术。

最高热效率可达39.06%的一汽奔腾T77 PRO 4GB15TD发动机;图片来源:一汽奔腾
但很显然,一汽并未因此放弃对于提升发动机热效率的执着。据了解,一汽奔腾T77 PRO搭载的奔腾4GB15TD发动机,在6月16日通过了中汽中心严格的检验,其39.06%最高热效率真实有效,并突破自主量产1.5T发动机极限。这也就意味着,若此次曝光的一汽用于喷水发动机的水箱温控系统专利真实有效,其未来发动机热效率或将进一步逼近甚至超过40%。







